Siemens
СРЕДСТВА ПРОМЫШЛЕННОЙ АВТОМАТИЗАЦИИ
официальный партнер Сименс
Каталог СА01 2014
архивный
(4872) 700-366
skenergo@mail.ru
ENG: Transmitter for rel. pressure, abs. pressure, diff. pressure, flow and level
Measuring setups with remote seals

The following pages show examples of typical measuring setups for using SITRANS P pressure transmitters with and without remote seals.

Installation

Remote seals of sandwich design are fitted between the connection flange of the measuring point and a dummy flange.

Remote seals of flange design are fitted directly on the connection flange of the measuring point.

The respective pressure rating of the dummy flange or the flanged remote seal must be observed.

The pressure transmitter should always be installed below the connection flange (and always below the lower connection flange in the case of differential pressure transmitters). When measuring at pressures above atmospheric, the pressure transmitter can also be installed above the connection flange. When measuring at pressures below atmospheric, the transmitter must always be installed below the connection flange (and always below the lower connection flange in the case of differential pressure transmitters).

Offset of measuring range

If there is a difference in height between the two connection flanges when measuring with two remote seals, an additional differential pressure will result from the oil filling of the remote seal capillaries. This results in a measuring range offset which has to be taken into account when you set the pressure transmitter.

An offset of the measuring range also arises when pressure transmitters and remote seals are not installed at the same height

Pressure transmitter output

If the level, separation layer or density increase in closed vessels, the differential pressure and hence the output signal of the pressure transmitter also increase.

If the output signal is to fall as the differential pressure rises, you must swap the start of scale with the end of scale.

With open vessels, a rising pressure is usually assigned to an increasing level, separation layer or density.

Influence of ambient temperature

The capillaries between the remote seal and the pressure transmitter should be kept as short as possible to obtain a good transmission response. Steps should also be taken to avoid temperature differences between the individual remote seals.

If the complete setup is exposed to temperature variations, temperature errors will result from the thermally induced change of volume of the filling liquid in the capillaries, in the remote seals and in the connection parts.

Notes

When measuring separation layers, ensure that:

  • The separation layer is positioned between the two spigots.
  • The level in the vessel is always above the top spigot.

Possible combinations of pressure transmitters and remote seals

Type of installation

Pressure transmitters

Remote seals

A / B

  • 7MF4010
  • 7MF4013
  • 7MF4033
  • 7MF4034
  • 7MF4035
  • 7MF8023
  • 7MF8024
  • 7MF4900
  • 7MF4910
  • 7MF4920

C1 / C2

  • 7MF4233
  • 7MF4234
  • 7MF4235
  • 7MF4900
  • 7MF4910
  • 7MF4920

(vacuum-proof design in each case)

  • 7MF4333
  • 7MF4334
  • 7MF4335
  • 7MF4901
  • 7MF4921

D

  • 7MF4433
  • 7MF4434
  • 7MF4435
  • 7MF4903
  • 7MF4923

E

  • 7MF4433
  • 7MF4434
  • 7MF4435
  • 7MF4913

G / H / J

  • 7MF4433
  • 7MF4434
  • 7MF4435
  • 7MF4903
  • 7MF4923

Types of installation for pressure and level measurements (open vessels)

 

Installation type A

 

Start-of-scale:

pMA = ρFL · g · HU - ρoil · g · H1

Full-scale:

pME = ρFL · g · HO - ρoil · g · H1

Installation type B

Start-of-scale:

pMA = ρFL · g · HU + ρoil · g · H1

Full-scale:

pME = ρFL · g · HO + ρoil · g · H1

Legend

pMA

Pressure to be set at start-of-scale

pME

Pressure to be set at end-of-scale

ρFL

Density of medium in vessel

ρoil

Density of filling oil in the capillary to the remote seal

g

Local acceleration due to gravity

HU

Minimum level

HO

Maximum level

H1

Distance between vessel flange and pressure transmitter


Types of installation for absolute level measurements (closed vessels)

 

Installation type C1 and C2

 

Start-of-scale:

pMA = pSTART + ρoil · g · H1

Full-scale:

pME = pEND + ρoil · g · H1

Legend

pMA

Pressure to be set at start-of-scale

pME

Pressure to be set at end-of-scale

pSTART

Pressure at start-of-scale

pEND

Pressure at end-of-scale

ρoil

Density of filling oil in the capillary to the remote seal

g

Local acceleration due to gravity

H1

Distance between vessel flange and pressure transmitter


Types of installation for differential pressure and flow measurements

 

Installation type D

 

Start-of-scale:

pMA = pSTART - ρoil · g · HV

Full-scale:

pME = pEND - ρoil · g · HV

Legend

pMA

Pressure to be set at start-of-scale

pME

Pressure to be set at end-of-scale

pSTART

Pressure at start-of-scale

pEND

Pressure at end-of-scale

ρoil

Density of filling oil in the capillary to the remote seal

g

Local acceleration due to gravity

HV

Distance between spigots


Types of installation for level measurements

 

Installation type E

 

Start-of-scale:

pMA = pFL · g · HU - ρoil · g · HV

Full-scale:

pME = pFL · g · HO - ρoil · g · HV

Legend

pMA

Pressure to be set at start-of-scale

pME

Pressure to be set at end-of-scale

pFL

Density of medium in vessel

ρoil

Density of filling oil in the capillary to the remote seal

g

Local acceleration due to gravity

HU

Minimum level

HO

Maximum level

HV

Distance between spigots


 

Installation types G, H and J

 

Start-of-scale:

pMA = pFL · g · HU - ρoil · g · HV

Full-scale:

pME = pFL · g · HO - ρoil · g · HV

Legend

pMA

Pressure to be set at start-of-scale

pME

Pressure to be set at end-of-scale

pFL

Density of medium in vessel

ρoil

Density of filling oil in the capillary to the remote seal

g

Local acceleration due to gravity

HU

Minimum level

HO

Maximum level

HV

Distance between spigots


Measuring setups without remote seals

The following types of installation are used to measure level, separation level and density in open and closed vessels without the application of remote seals.

Notes

When measuring separation layers, ensure that:

  • The separation layer is positioned between the two spigots.
  • The level in the vessel must always be above the top spigot.

When measuring density, ensure that:

At the end of this section is a questionnaire which you can use is used for hydrostatic level measurements, e.g. for measuring the level in steam boilers, steam drums, condensation vessels, etc.

Setup for pressure transmitters for differential pressure, flange mounting (open vessels)

Level measurement

 

Start-of-scale:

pMA = ρ · g · HU

Full-scale:

pME = ρ · g · HO

Legend

pMA

Pressure to be set at start-of-scale

pME

Pressure to be set at end-of-scale

ρ

Density of medium in vessel

g

Local acceleration due to gravity

HU

Minimum level

HO

Maximum level


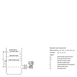
Separation layer measurement

 

Start-of-scale:

pMA = g · (HU · ρ1 + (HO - HU) · ρ2)

Full-scale:

pME = ρ1 · g · HO

Legend

pMA

Pressure to be set at start-of-scale

pME

Pressure to be set at end-of-scale

ρ1

Density of the heavier liquid

ρ2

Density of the lighter liquid

g

Local acceleration due to gravity

HU

Minimum level

HO

Maximum level


Density measurement

 

Start-of-scale:

pMA = ρMIN · g · HO

Full-scale:

pME = ρMAX · g · HO

Legend

pMA

Pressure to be set at start-of-scale

pME

Pressure to be set at end-of-scale

ρMIN

Minimum density of medium in vessel

ρMAX

Maximum density of medium in vessel

g

Local acceleration due to gravity

HO

Maximum level


Setup for pressure transmitters for differential pressure, flange mounting (closed vessels)

Level measurement, version 1

 

Start-of-scale:

ΔpMA = ρ · g · HU

Full-scale:

ΔpME = ρ · g · HO

Legend

ΔpMA

Pressure to be set at start-of-scale

ΔpME

Pressure to be set at end-of-scale

ρ

Density of medium in vessel

g

Local acceleration due to gravity

HU

Minimum level

HO

Maximum level


Level measurement, version 2

 

Start-of-scale:

pMA = g · (HU · ρ - HV · ρ′)

Full-scale:

pME = g · (HO · ρ - HV · ρ′)

Legend

pMA

Pressure to be set at start-of-scale

pME

Pressure to be set at end-of-scale

ρ

Density of medium in vessel

ρ′

Density of liquid in the negative pressure line, corresponding to the temperature existing there

g

Local acceleration due to gravity

HU

Minimum level

HO

Maximum level

 

HV

Distance between spigots


Separation layer measurement

 

Start-of-scale:

ΔpMA = g · (HU · ρ1 + (HO-HU) · ρ2 - HV · ρ′2)

Full-scale:

ΔpMA = g · (HO · ρ1 - HV · ρ′2)

Legend

pMA

Pressure to be set at start-of-scale

pME

Pressure to be set at end-of-scale

ρ1

Density of heavier liquid with separation layer in vessel

ρ2

Density of lighter liquid with separation layer in vessel

ρ′2

Density of liquid in the negative pressure line for separation layer measurement, corresponding to the temperature existing there

g

Local acceleration due to gravity

HU

Minimum level

HO

Maximum level

HV

Distance between spigots



































Каталог оборудования 2014
Каталог продуктов Siemens Industry Приводная техника Техника автоматизации Системы автоматизации Системы визуализации SIMATIC HMI Системы идентификации Промышленные коммуникации SIMATIC NET Промышленные аппараты управления SIRIUS Промышленные информационные технологии Управление на базе РС Системы управления процессом Датчики Контрольно-измерительные приборы Измерительные преобразователи для давления Transmitter for rel. pressure, abs. pressure, diff. pressure, flow and level Measurement transducer for basic requirements Mransmitter with WirelessHART-communication Transmitters for food, pharmaceuticals and biotechnology Transmitter for gauge pressure for the paper industry Transmitter for general requirements Transmitter for high-end requirements SITRANS P remote seals (HID: print) Fittings Датчики давления Приборы измерения температуры SITRANS T Расходомеры Уровнемеры Расходомеры и счетчики Позиционеры Устройство для защиты и пуска двигателей SIMOCODE-DP Сигнализаторы сбоев в промышленном процессе Дополнительные компоненты Коммуникации и программное обеспечение Аппаратные ПИД-регуляторы SIPART Встраиваемые самописцы и индикаторы Анализаторы процесса Технологии взвешивания Блоки питания Продукты для специальных требований Автоматизация и безопасность зданий Низковольтная коммутационная техника Технология безопасности Системные решения и продукты для отраслей Сервис ... и все, что Вам еще необходимо

  © ООО "СК ЭНЕРГО" 2007-2022
  (4872) 700-366  skenergo@mail.ru
Яндекс.Метрика