Выходной HART изолятор имеет пластиковый корпус (IP30) и оборудован вставными винтовыми клеммами.
Спереди находятся зеленый светодиод для индикации напряжения питания и красный светодиод для оповещения об ошибках.
Дополнительный источник питания может быть подключен отдельно при помощи вставных винтовых клемм или совместно для питания до 40 устройств при использовании pac-Bus.
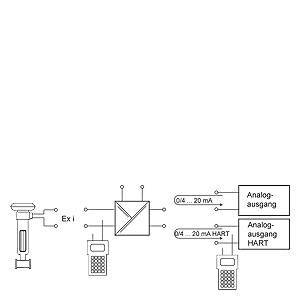
Выходной изолятор SITRANS I200, функциональная блок-схема



